Logo
Sie sind hier:  Home < Lok-Decoder < Zweisystemlok 

Decoder für eine Zweisystem-Lok

Gemischter Bahnbetrieb mit digitaler und analoger Steuerung

Wie steht es mit der Kompatibilität der Selbstbau-Mehrzugsteuerung? Können auch mit Decoder ausgerüstete Loks mit "normalen" Fahrpulten gesteuert werden? Wie verhalten sich nicht umgerüstete Loks auf dem "Digital-Gleis"? 

Eine mit Decoder ausgerüstete Lok bleibt bei analogen Fahrspannungen stehen, eine nicht ausgestattete Lok fährt mit der Digitalspannung mit voller Geschwindigkeit ohne Regelmöglichkeit in eine Richtung. Wie ist nun ein Mischbetrieb digital/analog zu realisieren?

Mit Oberleitung
Eine recht einfache Möglichkeit für E-Loks, "gemischt" zu fahren bietet sich an, wenn die Anlage mit einer Oberleitung ausgestattet ist. Dann kann die mit einem Decoder ausgestattete E-Lok über den Stromabnehmer mit der digitalen Spannung versorgt werden, andere Loks (ohne Decoder) werden über die Radkontakte auf dem nicht-digitalisierten Gleis von analogen Fahrpulten gesteuert (umgekehrt geht's natürlich genauso).

Ohne Oberleitung ("Echter" Zweisystem-Betrieb)
Wollen Sie Ihre Lokomotiven gleichermaßen auf ihrem digitalisierten Gleis wie auch auf einem analogen „Normalgleis" fahren lassen, etwa auf der Anlage Ihrer Freunde oder im Modellbahnclub, so müssten Sie zusätzlich zum Digital-Decoder einen zweipoligen Umschalter vorsehen, mit dessen Hilfe der Lok-Motor einmal direkt mit den Radkontakten, zum anderen mit dem Decoder-Ausgang verbunden werden kann.

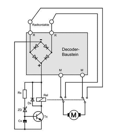
Der nötige zweipolige Umschalter müsste natürlich noch in der Lok untergebracht werden. Den dazu erforderlichen Platz könnte man dann auch gleich dadurch nutzen, dass man das Umschalten von einem Relais und einer Elektronik automatisch vornehmen lässt, denn die paar Bauteile zum Ansteuern des Relais erfordern nicht viel Platz. Die folgende Schaltung stellt eine Kombination aus dem Decoder-Baustein und aus einem Schwellwertschalter dar. Die Funktion des Schwellwertschalters ist schnell erklärt: Bei Fahrspannungen über 13 V, wie sie ja am Digitalgleis anliegen, wird die Durchbruchspannung der Zenerdiode erreicht, der Transistor steuert durch, das Relais zieht an und schaltet den Decoder zwischen Radkontakte und Motor. Bei Fahrspannungen unterhalb von 13 V (analoge Steuerungen) werden die Radkontakte direkt mit dem Motor verbunden. Durch die Wahl der Zenerdiode kann die Umschaltelektronik an die maximale analoge Fahrspannung angepasst werden.

Schaltbild für eine "Zweisystemlok"


 Das Schaltbild für eine
"Zweisystem-Lok":

Kombination aus einem
Decoder für die Digital-
steuerung und einem
Schwellwertschalter.

 

Bauteile
zusätzlich zum Decoder
Rx
ZD

Cx


Dx

Tx
Rel
SMD 1k5
SMD-Zenerdiode 12 V
MiniMelf
Tantal-Elko
10µF / 16V
gedrahtete Form
Si-Diode 1N4148
MiniMelf
SMD
BC 847C (SMD-Code 1G)
Subminiatur-Relais G6K-2P 12 V
(OMRON)
Foto Kleinrelais

Als Relais kann das besonders kleine Subminiatur-Relais G6K-2P 12 V der Firma Omron verwendet werden (erhältlich z.B. bei Reichelt-Elektronik unter www.reichelt.de) . Das Relais mit einem zweipoligen Umschalter hat die geringen Maße von 10 mm (Länge) x 6,5 mm (Breite) x 5 mm (Höhe). 


Das Platinen-Layout:
Platinen-Layout Zweisystemlok
Auf dem zweiseitigen Layout des Decoders V.6 basiert der Platinenentwurf für eine Zweisystem-Lok mit einem Platzbedarf von 37 x 21 mm, die Platine hat sich durch die Umschalt-Elektronik gegenüber der V.6-Platine lediglich um 5 mm verlängert.


Zur Druckseite des Platinen-Layouts



© Bernd Raschdorf

Der Bestückungsplan:
Die Decoderplatine V.6 ist um die Bauteile des Schwellwertschalters (unterer Teil) erweitert: Die
rot gestrichelt gezeichneten Verbindungen werden durch Durchkontaktieren hergestellt. Für die grün gestrichelt eingezeichnete Verbindung muss entweder ein Relaiskontakt auch auf der Bestückungsseite verlötet werden (was etwas schwierig ist), oder wird durch ein Stückchen Kabel auf der Leiterbahnseite hergestellt. Der Baustein kann ohne die Bauteile für den Schwellwertschalter auch als "normaler" Digital-Decoder verwendet werden. Die Motoranschlüsse entsprechen dann denen der Decoder-Platine V.6. Auch die Bauteile des Decoder-Teils entsprechen denen der Decoder-Platine V.6, zusätzliche Bauteile entnehmen Sie bitte der Tabelle neben dem Schaltplan.

Bestückungsplan Zweisystem-Decoder

© Bernd Raschdorf
Kompatibilität der Selbstbau-Digitalsteuerung mit anderen Digitalsystemen
Die hier (bzw. im Buch und auf der CD-Rom) veröffentlichte Digitalsteuerung basiert auf einem eigenständigen Schaltungskonzept. Die Schaltungen sind mit anderen Digitalsystemen (Märklin, Motorola, Lenz, etc.) nicht kompatibel. Weder kann also das vorgestellte Steuergerät Fremddecoder steuern, noch reagieren die hier vorgestellten Decoder auf handelsübliche Digital-Fahrpulte.

Zum Seitenanfang


  © Bernd Raschdorf   -   Impressum -- Datenschutz